Специалисты NASA обнаружили на Земле более 50 мест суперинтенсивного выброса метана

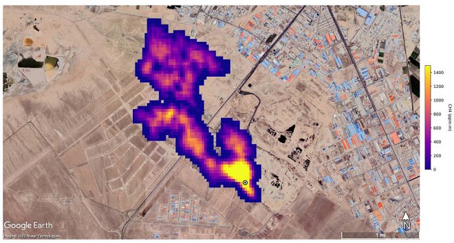
Метан, как известно, является одним из основных негативных факторов, влияющих на изменение климата на нашей планете. В рамках проекта EMIT по исследованию источников минеральной пыли на Земле и ее влияния на климат специалисты НАСА с помощью специальных датчиков, установленных на МКС, неожиданно для себя обнаружили на поверхности планеты более 50 мест интенсивного выделения метана.
Большинство из них находятся в Центральной Азии, на Ближнем Востоке и в США, преимущественно в районах месторождений ископаемого топлива, крупных свалок и в сельскохозяйственных регионах.

По оценкам экспертов, из всей совокупности причин повышения температуры на планете на долю метана приходится около трети. По сравнению с СО2 метана (СН4) в атмосфере гораздо меньше, но за минувшее столетие он оказался в 28 раз эффективнее своего «конкурента» в качестве парникового газа, а за последнее 20-летие этот показатель вырос еще почти в три раза. Правда, у СН4 есть небольшое «оправдание»: в атмосфере он сохраняется не больше 10 лет, в то время, как СО2 — сотни тысяч лет.
Эксперты уверены — резкое сокращение выбросов метана будет способствовать замедлению глобального потепления на несколько десятых градуса Цельсия к середине столетия. В соответствие с Парижским соглашением и глобальной Программой ООН, для предотвращения климатической катастрофы необходимо не допустить повышения средней температуры на планете более, чем на 1,5 °C как раз к этому сроку.
Comments are closed.